Назначение
Датчики предназначены для преобразования давлений и
перепадов давлений жидких и газообразных сред в стандартный
электрический выходной сигнал 4…20 мА. Область применения –
технологические аппараты химической, нефтехимической,
медицинской и других отраслей промышленности.
Принцип действия
Принцип действия датчиков заключается в преобразовании
входного сигнала (давления или перепада давлений)
дифференциальным датчиком давления в электрический сигнал,
пропорциональный измеряемому давлению (перепаду давлений) с
последующим преобразованием его с помощью электронной схемы
в стандартный выходной сигнал 4-20 мА с питанием по
двухпроводной линии напряжением (20 ± 4) В постоянного тока.
Исполнения
Датчики выпускаются в исполнениях согласно таблице.
| Код исполнения датчика |
Наличие разделителя |
Диапазон измерения, кгс/см2 |
Материал,
контактирующий
с контролируемой средой |
Масса,
кг |
ДД-304-И-1-1,0
ДД-304-И-1-2,0
ДД-304-И-1-7,0
ДД-304-И-1-17,0
|
Без разделителя
|
0 ... 1,0
0 ... 2,0
0 ... 7,0
0 ... 17,0
|
Сплав Д16 |
0,35 |
ДД-304-И-2-1,0
ДД-304-И-2-2,0
ДД-304-И-2-7,0
ДД-304-И-2-17,0
|
С разделителем
|
0 ... 1,0
0 ... 2,0
0 ... 7,0
0 ... 17,0
|
Сталь 12Х18Н10Т
ГОСТ 5632-72,
фторопласт Ф-10
ТУ 6-05-041-538-83,
жидкость ГЖН (ПФМД)
ТУ 95.2241-91 |
0,6 |
ДД-304-Д-1-1,0
ДД-304-Д-1-2,0
ДД-304-Д-1-7,0
ДД-304-Д-1-17,0
|
Без разделителя
|
0 ... 1,0
0 ... 2,0
0 ... 7,0
0 ... 17,0
|
Сплав Д16 |
0,4 |
ДД-304-Д-2-1,0
ДД-304-Д-2-2,0
ДД-304-Д-2-7,0
ДД-304-Д-2-17,0
|
С разделителем
|
0 ... 1,0
0 ... 2,0
0 ... 7,0
0 ... 17,0
|
Сталь 12Х18Н10Т
ГОСТ 5632-72,
фторопласт Ф-10
ТУ 6-05-041-538-83,
жидкость ГЖН (ПФМД)
ТУ 95.2241-91 |
0,7 |
Технические данные
Параметры контролируемой среды:
- температура от минус 40 до плюс 85°С;
- датчики не могут использоваться для работы с жидкостями,
кристаллизующимися, загустевающими или выпадающими в осадок
в условиях эксплуатации.
Давление измеряемой среды для датчиков перепада давлений,
кгс/см2, не более:
ДД-304-Д-1-1,0;
ДД-304-Д-2-1,0...............................3,0
ДД-304-Д-1-2,0;
ДД-304-Д-2-2,0...............................4,0
ДД-304-Д-1-7,0;
ДД-304-Д-2-7,0...............................14,0
ДД-304-Д-1-17,0;
ДД-303-Д-2-17,0...........................34,0
Текущее значение контролируемого давления (перепада
давлений) определяется по формуле:

где РК – значение давления, соответствующее верхнему пределу
диапазона давлений (перепада давлений), кгс/см2;
J – измеренное значение выходного тока, мА.
Отклонение действительного значения давления (перепада
давлений) от рассчитанного по приведенной формуле, от
верхнего предела диапазона измерения давления (перепада
давлений), не более – 1%.
Характеристики электрических цепей:
напряжение питания, В - 20 ± 4
номинальное значение выходного тока
при нагрузочном сопротивлении 100 Ом, мА - от 4 до 20
предельное сопротивление нагрузки, включая
сопротивление линии связи, Ом, не более - 220
вид нагрузки - активная
Электрические параметры:
емкость, мкФ, не более - 0,02
Потребляемая мощность, Вт, не более - 0,5
Датчики имеют степень защиты от проникновения твердых тел и
воды - IP54 по ГОСТ 14254.
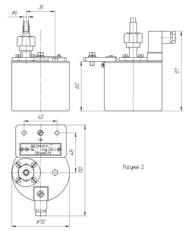
Габаритные размеры датчиков приведены на рис.1, 2, 3, 4.
Взрывозащищенность
Датчики соответствуют требованиям "Общих правил
взрывобезопасности для взрывопожароопасных химических,
нефтехимических и нефтеперерабатывающих производств" ПБ
09-170-97 и пригодны для использования в системах
противоаварийной автоматической защиты (ПАЗ).
Датчики выполнены с видом взрывозащиты 0ExiaIICT5 и могут
быть установлены во взрывоопасных зонах помещений всех
классов и наружных установок согласно гл. 7.3 ПУЭ и гл.
Э111-13 ПТЭ и ПБТ.
Монтаж и эксплуатация
Условия эксплуатации:
- температура окружающего воздуха - от минус 40 до плюс
60°С.
- относительная влажность - до 95% при 35°С и более низких
температурах без конденсации влаги.
Рабочее положение датчика – кожух снизу, ось штуцера в
горизонтальной плоскости с отклонением до 5°.
Крепление датчиков осуществляется винтами М6х14, входящими в
комплект поставки.
Подключение линий контролируемой среды осуществляется
трубками с наружным диаметром 6 мм. Ниппели изготовлены из
стали 12Х18Н10Т.
Электромонтаж выполняют кабелем МКШ 2х0,35 мм2 в
соответствии со схемой электрической соединений, приведенной
на рис. 5.
Гарантии изготовителя
Гарантийный срок хранения - 6 месяцев.
Гарантийный срок эксплуатации - 18 месяцев.
Комплектность
В комплект поставки входят:
- датчик давления ДД-304-И или датчик перепада давлений
ДД-304-Д - 1 шт.
- комплект монтажных частей - 1 компл.
- руководство по эксплуатации - 1 экз.
- паспорт - 1экз.
Пример записи обозначения при заказе
-датчика давления без разделителя, с диапазоном измерения
от 0 до 1 кгс/см2:
"Датчик давления ДД-304-И-1-1,0 0.283.001 ТУ";
- -датчика перепада давлений с разделителем, с диапазоном
измерения от 0 до 2,0 кгс/см2:
"Датчик перепада давлений ДД-304-Д-2-2,0 0.283.001
ТУ".
Габаритные и установочные размеры датчика давления
ДД-304-И-1

Габаритные и установочные размеры датчика давления ДД-304-И-2

Габаритные и установочные размеры датчика перепада давлений ДД-304-Д-1

Габаритные и установочные размеры датчика перепада давлений ДД-304-Д-2

Схема электрическая соединений датчиков давления ДД-304-И и перепада
давлений ДД-304-Д
